随着互联网、科学技术的不断发展,智能楼宇化已经不是在遥不可及的事情。关于智能楼宇,有许多需要关注的地方,综合布线管理系统是其中重要的组成部分。在综合布线管理系统中,就必须要提到电子配线架(编者注:下文简称“电配”),它发展到今天大概有十几年了。它的架构有哪些,连接方式分几种,实现检测的技术有什么,各自的优缺点如何,选用电配要关注哪些方面,许多读者往往不是了解得很全面。我参与电配项目有十几年,有了不少的感悟,所以我觉得有必要写一篇文章讨论一下这些问题,供大家参考。
电配的架构种类

电子配线架给传统的布线配线架增加了监测功能。
图一是电配的示意图。整个系统一般由配线架、跳线、管理器、数据库、服务器和客户端组成。电配的控制器实时监测配架端口与跳线的连接实况,将相关信息传到服务器,更新数据库,管理员通过客户端可以随时掌握布线系统的现状。同时管理员下发的工单也可以沿相反路径发到配线架,操作员可以根据配架的提示来做相关操作。
管理器的部署可以分为集中式和分布式。
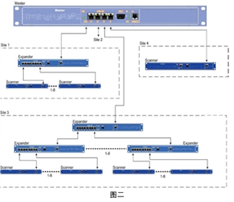
集中式管理架构

早期的电配主要采用集中式管理架构(如图二所示),每个相邻的配线架都接到一个管理扫描器,然后所有的管理扫描器都上联并汇总至中央管理器统一控制。
集中式控制存在单点故障,如果中央管理器发生故障,整个电子配线架系统的检测功能就瘫痪了,系统可靠性较低,也不符合A/B级机房对冗余的控制。
混合式管理架构
为了解决上述问题,电配系统的控制发展到第二阶段,即集中+分布式控制。也就是几个或几十个相邻的电子配线架联结到一个控制器,各控制器再分别上联到服务器。整个系统的可靠性比集中式有了较大提高,但仍然存在控制器这一故障点,一旦控制器发生故障,一个或几个机柜配线架的检测功能就瘫痪了。
分布式管理架构
为了进一步提高可靠性,分布式管理架构应运而生。分布式管理的架构如图一所示,每个配线架都独立配置一个管理器。管理器实时监测所属电子配线架的运行状态和跳线的跳接变化,上传配架信息或下派工单。管理器通过各自独立的网络链路连接到服务器。由于不存在单点故障,整个系统的可靠性是三个方案中最高的。
电配的连接方式
根据配线架连接工作区信息点和网络设备的方式,可以分为交叉连接和直连两种类型。
直连连接方式

这种方式中在链路中只部署一个配线架,通常也叫做“单配”方式。如图三所示,配架模块正面的RJ45端口通过跳线连接交换机,背部通过水平线路(即双绞线)连接工作区模块。
这种连接方式的优点是节约成本。需要关注的是,能否实现链路端到端检测是关键点。市场上很多采用该方式的电子配线架系统实际上是不能检测到交换机端的连接状态的,交换机这一侧的跳线是否接入或是否接入错误端口,系统不能判别。实际上,这个系统没有起到全链路检测的功能。如果只拔掉交换机端口上的跳线,而配线架端的插头保持不动,这一链路断开了,但系统却检测不到,管理员不能够及时知晓这一情况。同样,如果在交换机端插错或拔错端口,系统也无法检测和提示,这个电配系统也就没有起到预期的预警作用,对管理员日常维护和故障排除的意义也就不大了。所以当我们决定要使用直连方式的的时候,一定要关注这个系统是否可以检测到交换机端的链接情况。实际上在欧美,用户几乎不采用这一方式。
交叉连接方式

交叉连接方式又称“双配”方式,顾名思义就是在链路中部署了两个配线架。该方式如图四所示,网络交换机的端口会有一根跳线连接到A配架模块的后部,工作区模块也通过水平链路连接到B配架模块的后部,这两段线路是固定不动的,两端端口的连接也是一一对应的,两段线路通过A、B两个配架正面端口来连接,所有的跳接工作只发生在A、B配线架的正面端口。
这种连接方式的建设成本比直连方式稍高,但和整个电配的成本来比,增加的比例有限。更重要的是交叉连接方式可以实现完整的端到端链路的检测,特别是可以探知交换机端有无连接、有无跳接错误,在管理员排除故障时可以节约大量时间;有效地避免了在网络交换机上的端口插拔错误,减少直接在交换机上的操作网络系统操作,大大地提高系统的可靠性。这种方式是TIA-568D标准中推荐的方式,也是欧美绝大多数项目广泛采用的方式。
电配的端口监测方式
实际上现在市场上选用的电子配线架的端口检测基本上都采用了回路检测的技术,但根据实现细节的不同又可以分为以下几种:
l 接触片/针式
l 微动开关
l 10针RJ45式(8+2)
除此以外还有一些技术,如基于RFID的端口探测技术、双绞线线对感应等。但由于价格昂贵或没有实际使用案例,所以在本文中就不做进一步展开了。
接触片/针式

该技术如图五所示,在铜口和光口上都可使用。接口下部或上部有铜感应点/带,跳线护套上有铜触针/触片。跳线插入接口后,跳线触针/触片接触接口的感应点,链路形成回路,拔出跳线时链路断路。依靠这个原理,我们就可以实时监测跳线的插拔和端口的对应关系。
这一技术的优点为:
– 自动发现所有的跳线链接对应情况,自动显示整个链路的端到端的联结情况;
– 允许跳线两端不按次序连接,仍然可以在软件中显示正确的端到端对应关系,符合施工的实际情况;
– 停电后恢复供电时不需要输入跳线连接数据,可自动识别到使用中的链路,即使跳线被交换或剪断也可以记录和提示正确的状态
该技术的缺点为:
– 需要使用专门的跳线;
– 触点需要保护,防止短路。市场上仍有些产品未做保护。这点是需要大家关注的。
由于触片/触针方式的可靠性较高,能自动发现和更新连接状态,断电后数据能自动恢复。所以目前这种技术是大多数厂商采用的方式。
微动开关

这一技术也可在光口和铜口上使用。如图六所示,它在接口上采用了微动开关,当跳线插入时,开关被推动,触发回路闭合;跳线拔出后,微动开关复位,回路断开,这样就可以实时监测链路的通断。
这一技术的优点为:
– 自动发现端口是否插入或拔出跳线
– 支持标准跳线 (铜缆和光缆),节约成本
但由于使用了普通跳线,也产生了以下缺点:
– 若在断电时发生了跳线交换活动,当电源恢复时,将检测不到他们的变化
– 跳线被剪断,系统不能检测到;
– 如有异物触动微动开关,系统也会误判断为跳线插入;
–

需要严格按照同一跳线两头的依次插入和拔出,否则系统会发生误判。比如我们如果在实际操作中,将两根跳线的一头依次插入,则系统会将这两头误认为是同一根跳线的两头。如图七所示。

10针RJ45式(8+2)
严格的说该方式和接触片/针式原理相同,它的接口和跳线接口都是特制的,在标准定义八针的两侧添加了1针或2针,通过专门的线路和触点来探测链路的通断,但触点的保护做得较好。如图八所示。
这一技术的优缺点也和接触片/针式类似,但读者要关注,选用时,跳线的插头是否可以和交换机接口匹配。
电子配线架设计和维护中应考虑的问题
我们在设计选用电子配线架中,有一些问题值得我们考虑。结合我这十几年来的经验和教训,接下来向大家分享一下,希望对读者有所帮助。
建设成本和投资回报
电子配线架的结构比传统的布线系统要复杂得多,这也意味着,其价格要贵得多,一般要贵上两到三倍。几倍的投资是否值得,是我们需要考虑的问题。
电配的主要优势在于可以实时记录跳线的插拔和连接情况,对于不需要经常发生变更的或规模不大的项目,其性价比就低得多了。
生命周期问题
电子配线架中使用了电子线路板和大量的芯片,有的还有LED显示屏和LED指示灯。我们知道,电子产品的使用寿命一般为3年左右,最多不过五年。芯片寿命到期后,系统也就坏了,这时用户就比较尴尬了。我们知道,综合布线系统的寿命一般为20年左右,电配坏了,配线架和控制系统就需要更换,但配架上连着大量的光缆和铜缆。这就意味着所有线缆需要拆下,重新端接,重新测试。这不是几天可以完成的。但布线系统作为信息系统的神经是一刻不能停的。用户要么选择停机几周到几个月,要么被迫在接下来的十几年把电子配线架当普通配线架用,大量的投资被浪费。
其实在十几年甚至几年前上马的许多电子配线架项目现在就面临着这一问题。
系统维护和使用
许多客户存在着选用电配时充满憧憬,开始使用时信心满满,使用不久后觉得麻烦重重,使用一段时间后弃之不顾的情况。
电配投入使用后,需要既懂布线,又懂软件应用,还要对操作系统和数据库略懂一二的专业人员。这种人才很少,电配厂家也不可能服务到这么多的客户。大量客户由于这个原因,最后放弃使用该系统。
有些电配存在着断电后恢复的问题,一旦断电,数据库往往就不准了,或者跳接跳线必须严格按照既定次序,稍微不关注,链路的连接数据就会出错。这对电配是致命的,意味着必须人工查找所有线缆,手工输入,所有操作必须没有错误,而在实际工作中这是难以避免的。数据库记录的出错,意味着该系统不再能准确反映实际布线链路,大量的投资也就白花了。
电子配线架的模块是否可以单独拆卸和重新安装也是用户需要关注的问题。设想一下,如果有一个模块坏了,又不能单独拆卸。那么要么换下整个配线架,要么容忍这个模块一直不能使用。如果配线架上的模块可单独拆卸,问题就很容易解决了。
软件更新和二次开发
市场上确实存在着OEM第三方管理软件情况,供应商的软件不是自主开发的,一旦OEM软件厂商被购并或倒闭了,那么管理软件的升级和补丁维护就是一个大问题。
如果软件不是自己开发的,用户如果需要二次开发或把布线软件集成到自己的管理大平台时,就会存在软件接口和匹配性问题。往往导致电子配线架不能由用户定制开发专门功能和集成到自己的运维平台上。所以厂商是否有自主知识产权对用户来说也很重要。
电配系统的分阶段部署问题
有些用户想使用电子配线架系统,但工程预算有限,所以准备分阶段实施。第一阶段先部署不带管理的电子配线架,等有了资金后再购买管理器和管理软件。这种想法是比较理想的,但具体实施时,有以下问题可能会影响到最后的使用,值得关注。
一、 在第一阶段,所有跳线已经跳接完毕。在安装管理器和软件后,该系统是否能够自动识别所有跳线的连接和端口的对应关系。如果不行的话,那么就需要确保所有文档记录准确的前提下,付出大量的人工录入工作。而这样的文档记录和录入很难保证100%的链路记录数据是准确的,也就失去了花几倍的钱去部署电子配架的原意了。
二、 由于在先期配线架的后部已经打满了线缆,再要安装控制器,并连接控制线缆到每一个配线架。这样的工作量较大,很容易影响到现有线路的信息传输。如果是关键线路或数据中心,这样的操作是否允许,也是使用者和设计人员需要考虑的议题。
云计算、虚拟机和网络安全带来的挑战

电子配线架最主要的功能是帮助使用者有效地管理每一个端口,每一根跳线,每一个链路的链接情况。随着云计算和虚拟机的日益普及,虚机和实体机不能一一对应,这就导致了一个实际的网络端口可能连接了几个虚机,或一个虚机连接了几个实际的物理端口。服务器,交换机和配线架的端口无法一一映射,如何管理虚机和虚拟网络设备的链路连接,给传统的电配管理软件带来了很大挑战。
所以我们在选择电子配线架系统时也要考虑到管理虚拟机的问题。

近来黑客仅通过鱼缸的温度计,就渗透到*场赌**内部网络,并且窃取了未披露的数据。这个案例告诉我们网络安全也是个要考虑的问题。现在很多布线管理软件的传输都是基于SNMP v1和HTTP协议的,这两个协议都是明码传输的,没有安全防护。为了使用方便,布线软件又允许远程登入和访问,这样一来电子配线架系统就变成了整个IT系统的最大安全漏洞之一。
所以我们在选择电配系统时,必须考虑它的网络安全性,一定要选用支持SNMP V3和HTTPS协议的布线管理软件,在数据采集端、客户端、服务器之间传输数据时采用加密传输和进行数据完整性检查,将布线管理系统也并入企业网络安全防范体系中。
布线系统智能化管理的新发展

移动技术的发展日新月异,机房管理出现了标签标识系统与手机APP融合趋势。用户通过扫描设备标签上的二维码就可以在手机上显示出该设备关联的所有信息,并可以更新相关的管理信息。
这一技术可以管理所有的设备及线路,使用方便,性价比高,由于基于无源的标签,使用寿命长,大有取代电子配线架管理功能的趋势。这一技术也为广大用户带来了新的选择。
小结
综合布线管理系统作为信息系统的神经,将所有的IT设备连接到了一起,有着非常重要的作用,也是建设智能楼宇必不可少的一部分。同时它的大部分子系统隐藏在桥架里、墙壁内,地板下或天花板上,属于隐蔽工程,重新替代的难度很大。这就要求我们在设计时一定要做到走一步、看两步、想三步。是否要用电子配线架,需要哪些功能,避免哪些问题,确实需要我们多多考虑。